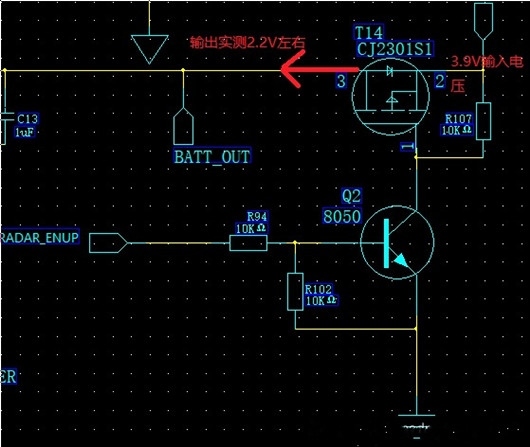
測試開關mos后電壓下降了1V多,鋰電池4.2V的電壓算是很低的一個電壓,并且是拿這個mos導通之后的電壓作為電壓比較器的輸入電壓,當然參考電壓是升壓再穩壓之后,可以不考慮它的變化,按理來說,mos都是m歐級的內阻,壓降應該不大才對,為什么會有這么大壓降呢?
電路如下圖所示:

查看手冊可知在Vgs=2.5V時,導通時,最大電流Id=2.8A,mos的阻值為110m歐。如下圖所示:2,8A*0.11=0.3V左右的壓降。
實際的應用時,D極是直接拉到了地,所以0V,接近4.5V,壓降為2.8*0.090=0.25V,此時的Id也達到了最大值2.8A.

1點幾伏的壓降,顯然是不對的。看后面有個振蕩電路,應該是消耗了大量的電流,才造成電壓下降的這么厲害。
總結一下:
在柵極施加不同的電壓,源-漏極之間就會有電阻的變化。同時,如果要使MOS管作在開關狀態,就要對柵極施加足夠的電壓,它才能充分起到開關作用。
擴展:mos的其他特性:
場效應管分為增強型(常開型)和耗盡型(常閉型),增強型的管子是需要加電壓才能導通的,而耗盡型管子本來就處于導通狀態,加柵源電壓是為了使其截止。
〈烜芯微/XXW〉專業制造二極管,三極管,MOS管,橋堆等,20年,工廠直銷省20%,上萬家電路電器生產企業選用,專業的工程師幫您穩定好每一批產品,如果您有遇到什么需要幫助解決的,可以直接聯系下方的聯系號碼或加QQ/微信,由我們的銷售經理給您精準的報價以及產品介紹
聯系號碼:18923864027(同微信)
QQ:709211280

